| 가용성 상태: | |
|---|---|
| 수량: | |
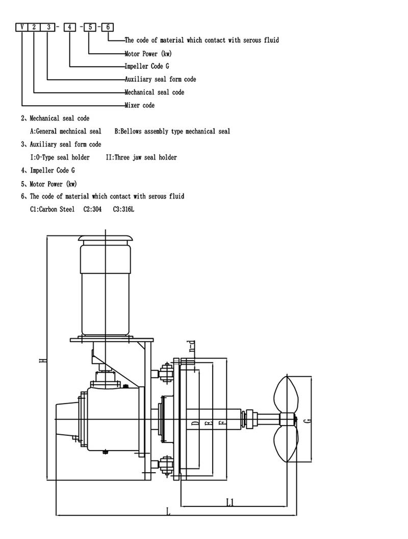
V형 사이드엔트리 믹서 소개:
오일 탱크에 사이드 엔트리 믹서를 설치하면 오일이나 기타 매체를 혼합한 다음 조화, 열 전달, 균질화 및 침전물 축적 방지 목적에 도달합니다.이 장비를 사용하면 적은 투자, 편리한 작동, 고효율, 낮은 전력 소비, 매체에서 발생하는 낮은 정전기 및 제품 품질 보장과 같은 많은 이점이 있습니다.
V형 사이드 엔트리 믹서는 석유 탱크, 윤활 탱크, 연료유 드럼, 파라핀 탱크 및 교반이 필요한 첨가제 및 기타 매체를 위한 일부 저장 탱크에 설치할 수 있습니다.
V-Type Side-entry 믹서의 스윙 각도 변화
침전물이 쌓이는 것을 방지하기 위해 가변삽입각교반기를 사용하며, 회전각도는 다음과 같이 변화시킨다.
재료
혼합 장비용 패들 임펠러 선택
혼합 플랜트의 블레이드 모양을 선택하는 것은 교반기 설계에서 중요한 단계입니다.다음은 패들 임펠러 선택에 대해 간략하게 소개합니다.모두가 좋아하길 바랍니다:
패들 임펠러는 가장 간단한 유형의 교반기입니다.가늘고 연속적인 판형 블레이드를 용접하여 허브에 리벳으로 고정하거나 교반기 샤프트에 고정하므로 가격이 저렴하여 혼합장비의 35~40% 정도를 사용합니다.이런 종류의 교반기.일반적으로 임펠러당 블레이드는 3개입니다.블레이드는 소위 플랫 블레이드라고 불리는 허브에 수직으로 장착될 수 있습니다.허브에 비스듬히 장착할 수도 있는데, 이른바 접이식 패들입니다.
패들 임펠러에 의해 형성된 흐름 패턴은 터빈 임펠러의 흐름 패턴과 유사하며 유출 및 축 흐름에도 차이가 있습니다.그러나 블레이드의 주요 기능은 강력한 순환기능을 갖는 것이며, 블레이드의 배출(순환)을 주 목적으로 하는 교반용으로 주로 사용된다.동일한 방전의 경우 접이식 패들의 작동 비용과 전력 소비가 플랫 블레이드보다 약간 더 좋습니다.실제 엔지니어링에서는 대구경의 저속 임펠러를 사용하는 경우가 많으며 전단 효과는 크지 않지만 탱크 내 순환은 양호합니다.대구경의 임펠러를 사용할 수 있으므로 중간점도 50 Pas의 교반용으로도 사용이 가능합니다.이때, 탱크의 상하층 교환을 용이하게 하기 위해 3~5단의 다단 임펠러를 사용하거나 블레이드에 측면 블레이드를 장착하는 경우가 많다.
Hot Tags: 회전각 산업용 믹서, 중국 제조 업체, 공급 업체, 공장, 구매, 맞춤형, 견적, 중국 제
V형 사이드엔트리 믹서 소개:
오일 탱크에 사이드 엔트리 믹서를 설치하면 오일이나 기타 매체를 혼합한 다음 조화, 열 전달, 균질화 및 침전물 축적 방지 목적에 도달합니다.이 장비를 사용하면 적은 투자, 편리한 작동, 고효율, 낮은 전력 소비, 매체에서 발생하는 낮은 정전기 및 제품 품질 보장과 같은 많은 이점이 있습니다.
V형 사이드 엔트리 믹서는 석유 탱크, 윤활 탱크, 연료유 드럼, 파라핀 탱크 및 교반이 필요한 첨가제 및 기타 매체를 위한 일부 저장 탱크에 설치할 수 있습니다.
V-Type Side-entry 믹서의 스윙 각도 변화
침전물이 쌓이는 것을 방지하기 위해 가변삽입각교반기를 사용하며, 회전각도는 다음과 같이 변화시킨다.
재료
혼합 장비용 패들 임펠러 선택
혼합 플랜트의 블레이드 모양을 선택하는 것은 교반기 설계에서 중요한 단계입니다.다음은 패들 임펠러 선택에 대해 간략하게 소개합니다.모두가 좋아하길 바랍니다:
패들 임펠러는 가장 간단한 유형의 교반기입니다.가늘고 연속적인 판형 블레이드를 용접하여 허브에 리벳으로 고정하거나 교반기 샤프트에 고정하므로 가격이 저렴하여 혼합장비의 35~40% 정도를 사용합니다.이런 종류의 교반기.일반적으로 임펠러당 블레이드는 3개입니다.블레이드는 소위 플랫 블레이드라고 불리는 허브에 수직으로 장착될 수 있습니다.허브에 비스듬히 장착할 수도 있는데, 이른바 접이식 패들입니다.
패들 임펠러에 의해 형성된 흐름 패턴은 터빈 임펠러의 흐름 패턴과 유사하며 유출 및 축 흐름에도 차이가 있습니다.그러나 블레이드의 주요 기능은 강력한 순환기능을 갖는 것이며, 블레이드의 배출(순환)을 주 목적으로 하는 교반용으로 주로 사용된다.동일한 방전의 경우 접이식 패들의 작동 비용과 전력 소비가 플랫 블레이드보다 약간 더 좋습니다.실제 엔지니어링에서는 대구경의 저속 임펠러를 사용하는 경우가 많으며 전단 효과는 크지 않지만 탱크 내 순환은 양호합니다.대구경의 임펠러를 사용할 수 있으므로 중간점도 50 Pas의 교반용으로도 사용이 가능합니다.이때, 탱크의 상하층 교환을 용이하게 하기 위해 3~5단의 다단 임펠러를 사용하거나 블레이드에 측면 블레이드를 장착하는 경우가 많다.
Hot Tags: 회전각 산업용 믹서, 중국 제조 업체, 공급 업체, 공장, 구매, 맞춤형, 견적, 중국 제